IKZ-HAUSTECHNIK, Ausgabe 5/1996, Seite 49 ff.
HEIZUNG
Gasbeheizte Diffusions-Absorptions-Wärmepumpe (DAWP)
Zur Wohnraum-Beheizung, -Klimatisierung und Brauchwassererwärmung
Dr.-Ing. Wilhelm Schirp
Über die gasbeheizte Diffusions-Absorptions-Wärmepumpe (DAWP) und ihre Arbeitsweise wurde in in- und ausländischen Fachzeitschriften bereits mehrfach berichtet, erstmalig in der IKZ-HAUSTECHNIK, Heft 20/1980. Das Hermetik-Aggregat der DAWP arbeitet ohne bewegte Teile. Es ist betriebssicher und arbeitet geräuschlos mit dem Stoffpaar Ammoniak/Wasser und Helium als druckausgleichendem Hilfsgas. Ohne FCKW wirkt sich dies sehr umweltfreundlich aus, da die Ozon-Abbaupotentiale und die Treibhaus-Potentiale gleich Null sind. Neutrale Prüfinstitute, z.B. die Eidgenössische Technische Hochschule Zürich, das Schweizerische Bundesamt für Energie-Wirtschaft sowie namhafte Heizkessel-Hersteller haben diesen Sachverhalt nach Labortests und Feldversuchen bestätigt.
Bei einer Heizwasser-Vorlauftemperatur von +53°C und einer Wärmequellen-Lufttemperatur von 0°C, entsprechend einer Sole-Eintrittstemperatur von -3°C, wird eine Heizzahl von 1,5, bei Abgaswärmenutzung von 1,6 und eine Heizleistung von 3,6 kW erreicht. Der Luft/Sole-Wärmetauscher zur Außenluft aus PP-Rohr arbeitet mit freier Konvektion, d.h. ohne Zwangsbelüftung. Hier entfallen also sämtliche elektrische Installationen. Die Abtauung dieses Wärmetauschers kann, wenn überhaupt erforderlich, durch kurzzeitige Umschaltung auf den Heizwasser-Kreislauf erfolgen.
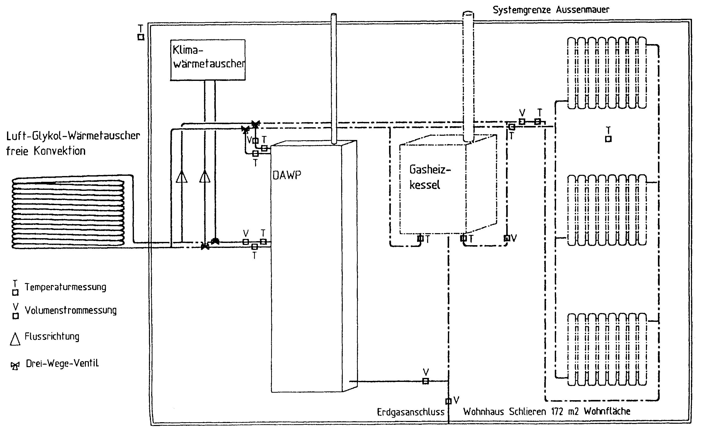
Bild 1: Schema der Heizungsanlage mit Klimawärmetauscher beim Objekt Schlieren.

Feldtests wurden und werden seit September 1992 in zwei EinfamilienHäusern durchgeführt. Die folgenden Ausführungen beschränken sich auf Haus 1 (Schlieren), da Haus 2 keine abweichenden Ergebnisse brachte (Bild 1).
Haus 1:
- Netto-Wohnfläche 172 m2
- Baujahr 1954
- Nordhanglage
- Sonneneinstrahlung im Winter vernachlässigbar
- Außenwand 30 cm Massivstein
- Fenster: Doppelverglasung, Holzrahmen
- Soll-Raumtemperatur 22°C
- Nachtabsenkung 2°C
- Regelung über Raumthermostat im Wohnzimmer.
Es zeigte sich, daß während drei Heizperioden ohne Berücksichtigung der vorgesehenen separaten Brauchwassererwärmung eine Heizleistung der Wandtherme von 10 bis 15 kW ausreichend ist, obwohl die Wärmedämmung - abgesehen von der normalen Isolierverglasung der Fenster - nur konventionell ausgelegt war. Bei bivalentem Betrieb deckt die DAWP den Grundheizbedarf, während die Gas-Heiztherme - automatisch bei Bedarf zugeschaltet - den Spitzenbedarf deckt. Am kältesten Tag der bisherigen Messungen (3. Januar 93, Tagesdurchschnittstemperatur -9,7°C) lag die Heizzahl der DAWP noch über 1. In Verbindung mit einem Speicher kann die Brauchwassererwärmung integriert werden. Die Parallelschaltung mehrerer DAWP-Aggregate mit eigenen atmosphärischen Brennern ist möglich und konstruktiv vorgesehen.
| Bild 2: Die DAWP mit 3,6 kW Leistung, das Gehäuse steht in der linken Bildhälfte. |
Die DAWP (Bild 2) weist folgende Abmessungen auf: Höhe 1,9 m, Breite 0,58 m, Tiefe 0,24 m ohne die außenliegenden Sekundär-Wärmetauscher. Das Komplettgewicht eines Moduls beträgt ca. 100 kg einschließlich Gehäuse, Brenner, Regelung und Wärmedämmung. Die große Bauhöhe ist erforderlich, da die DAWP mit Schweredifferenzen im internen Gaskreislauf arbeitet, wirkt sich jedoch mit der geringen Breite und Tiefe bei der Aufstellung in Kellerräumen, Küchen, Dielen, Speichern nicht nachteilig aus.
In den Sommermonaten 93, 94 und im heißen Sommer 95 wurde die DAWP zur Wohnraum-Klimatisierung eingesetzt. Die bestehende Installation wurde lediglich um einen fremdbelüfteten Wärmetauscher mit Sole-Kreislauf erweitert. Die Anlage schaltet sich über Dreiwege-Ventile automatisch von Heiz- auf Kühlbetrieb und umgekehrt um. Die verfügbare Kälteleistung von 1 bis 1,3 kW war für die Klimatisierung eines auf der Südseite liegenden Büroraumes (20 m2 Nutzfläche, drei große Fenster, Flachdach) bei Außentemperaturen bis über 33°C und starker Sonneneinstrahlung voll ausreichend. Der Raum wurde unter diesen Bedingungen auf unter 20°C gekühlt.
Die DAWP und die konventionelle Gas-Wandtherme arbeiten im Ein/Aus-Betrieb. Die Gas-Wandtherme schaltet sich bei sinkenden Außentemperaturen automatisch zu. Teillastbetrieb ist bei beiden Geräten nicht vorgesehen und auch bei der DAWP wegen des großen Luftüberschusses des atmosphärischen Brenners einerseits und wegen der - wenn auch nur geringfügigen - Verschlechterung des internen Wirkungsgrades nicht zweckmäßig.
Die Regelung schaltet die DAWP ein, sobald die Raumtemperatur im Wohnzimmer unter die Solltemperatur sinkt. Sollte die Raumtemperatur weiter sinken und einen Hysteresewert (0,3 bis 0,5°C) unterschreiten, wird die Gastherme zugeschaltet. Beim Überschreiten der Solltemperatur wird zunächst die Gastherme, bei weiter steigender Raumtemperatur auch die DAWP abgeschaltet. Unterschreitet die Außentemperatur +10°C, so wird bei bivalentem Betrieb die DAWP auch nachts nicht abgeschaltet.
Als Wärmequelle für die DAWP dient die Außenluft. Für diese Lösung sprechen sowohl Kostengründe (insbesondere im Vergleich zur Erdsonde) als auch die Bewilligungs- und Zulassungsfreiheit. Eingesetzt wurde ein nur mit natürlicher Konvektion arbeitender Luft/Glykol-Wasser-Wärmetauscher aus PP-Rohr 16 mm, bei dem sich eine Oberfläche von 5 bis 6 m2 als ausreichend erwies. Der Vorteil dieser Lösung liegt in der besseren Gesamt-Energiebilanz durch Wegfall von Ventilatoren einschließlich der elektrischen Abtauung und der sonst im Freien erforderlichen elektrischen Installation, ferner in der völligen Geräuschlosigkeit, Wartungsfreiheit und den erheblich geringeren Investitionskosten. Wegen der geringen Eisbildung war ein Abtauen des Luft/Glykol-Wasser-Wärmetauschers während der Heizperioden 92/93, 93/94 und 95/96 nicht erforderlich. Konstruktiv wurde eine Abtauung mit Heizwasser aus dem Heiz-Kreislauf vorgesehen, d.h. direkt mit Primär-Energie statt mit elektrischer Energie.
Für den Betrieb der DAWP werden neben der bei jeder Zentralheizungsanlage erforderlichen heizseitigen Umwälzpumpe eine kaltseitige Umwälzpumpe und ein Magnetventil für die Gaszufuhr verwendet. Die Leistungsaufnahme der kaltseitigen Umwälzpumpe beträgt 40 W, die des Magnetventils 10 W. Der bei der DAWP gegenüber einer konventionellen Heizung zusätzliche elektrische Energieaufwand beträgt daher nur ca. 1,2 kWh/24 h. Wird für die Umrechnung der elektrischen Energie auf Primärenergie ein Wirkungsgrad von 0,34 angenommen, so ist der Primär-Energieaufwand für den 24-Stunden-Betrieb der Hilfseinrichtungen 3,5 kWh/24 h, der in der Gesamt-Energiebetrachtung berücksichtigt ist und sich durch optimale Auslegung noch reduzieren läßt. Der Gasverbrauch der DAWP beträgt max. 6,2 m3 pro Tag (24 x 0,258 m3/h) bei einem Heizwert von Hu = 36MJ/m3 = 10 kWh/m3.
Absorptions-Wärmepumpe mit elektro-mechanischer Lösungspumpe
Bei der DAWP ersetzen die geräuschlos arbeitende Gasblasenpumpe und das druckausgleichende Hilfsgas - Wasserstoff bzw. Helium - die elektrisch/ölhydraulisch angetriebene, keineswegs geräuschlose mechanische Lösungspumpe und die Expansionsventile bzw. Festdrosseln der konventionellen Absorptionswärmepumpe (System ARKLA, USA). In den 80er Jahren wurde die Art der Wärmepumpe von namhaften Heizkessel-Herstellern und Gasversorgungs-Unternehmen in Prototyp-Ausführungen gebaut, ohne daß es zu einer nennenswerten Serienfertigung kam, ganz abgesehen davon, daß sich keine mit der DAWP vergleichbaren Heizziffern erzielen ließen. Die Heizzahlen lagen kaum höher als bei den Brennwert-Heizkesseln heutiger Fertigung.
Elektro-Kompressor-Heizwärmepumpe und Brauchwasser-Wärmepumpe
In den 80er Jahren konnte die Elektro-Kompressor-Heizwärmepumpe bzw. die Elektro-Kompressor-Brauchwasser-Wärmepumpe vorübergehend eine gewisse Marktbedeutung gewinnen. Noch 1985 boten auf der ISH in Frankfurt fast 100 Firmen Elektro-Kompressor-Wärmepumpen an. Auf der ISH 93 wurden nur noch 5 Elektro-Kompressor-Brauchwasser-Wärmepumpen und 10 Elektro-Kompressor-Heizwärmepumpen angeboten, zum Teil als Auslaufmodelle. Tatsächlich haben fast alle namhaften Heizgerätehersteller die Fertigung eingestellt. Neuerdings werden von einigen Herstellern Elektro-Kompressor-Heizwärmepumpen mit brennbaren Kältemitteln (Isobutan, Propan) statt der vorher verwendeten, jetzt verbotenen FCKW angeboten, die in den Heizzahlen etwas günstiger liegen, jedoch nicht an die Heizzahl der DAWP heranreichen.
Bei den in Deutschland gegebenen Bedingungen war bei objektiver Betrachtung eigentlich keine andere Entwicklung zu erwarten. Es kann schließlich weder thermodynamisch noch ökonomisch und ökologisch sinnvoll sein, fossile Primär-Energie auf dem mit ca. 65% Verlusten verbundenen Umweg (Turbine - Generator - Trafo - Hochspannungsfernleitung - Trafo - Verteilungsnetz bis zum Endabnehmer) für Wohnraumheizung einzusetzen, statt sie direkt für die Wohnraumheizung einzusetzen. Die deutschen Privat-Haushalte verbrauchten laut VDEW 1993 insgesamt 108 Mio. t Steinkohle-Einheiten (SKE) an Primär-Energie in Form von Heizöl, Gas, Kohle, Fernwärme, Kraftstoff oder Strom (1 SKE = 8,84 kWh).
Die Elektro-Kompressor-Heizwärmepumpen mit Erdreich oder Grundwasser als Wärmequelle, erreichen bei Ein- und Zweifamilienhäusern in Verbindung mit einer Niedrigtemperaturheizung (Fußbodenheizung) keine höheren Jahresarbeitszahlen als 3 bis 3,5, so daß die Jahresheizzahlen unter Berücksichtigung des Nutzungsgrades der Stromerzeugung von 0,34 nicht höher liegen als bei Brennwert-Heizkesseln. Jedoch sind die Anschaffungskosten, Installations- und Wartungskosten bei monovalentem oder bivalentem Betrieb höher, im Gegensatz zur DAWP in Verbindung mit einem Gas-Heizkessel bzw. einer Gas-Heiztherme kleiner Leistung, insbesondere bei Brennwert-Heizthermen.
Bild 3: Schema der Lüftungsanlage mit Wärmerückgewinnung aus der Abluft. Den Restwärmebedarf deckt eine Wärmepumpe.

Niedrigstenergiehaus mit kontrollierter Lüftung, Wärmerückgewinnung und Deckung des Restwärmebedarfs durch die DAWP
Wie die Marktentwicklung in den nordischen Ländern zeigt, gewinnen Niedrigstenergiehäuser mit erheblich verstärkter Wärmedämmung (u.a. 3-fach-Verglasung), kontrollierter Lüftung, Wärmerückgewinnung und Deckung des Restwärmebedarfs durch eine Wärmepumpe an Interesse (Bild 3). Hier bietet sich - insbesondere auch im Hinblick auf die neue Wärmeschutzverordnung - eine interessante Anwendungsmöglichkeit für die DAWP zur weiteren Primärenergie-Einsparung und Reduzierung der CO2- und Schadstoff-Emissionen. Für diesen Anwendungsfall interessieren sich insbesondere Fertighaus-Hersteller. Voraussetzung ist eine erhebliche Verstärkung der Wärmedämmung und eine kontrollierte Lüftung, wobei von einem 0,6- bis 1,0fachen Luftwechsel pro Stunde ausgegangen werden muß. Der Wärmebedarf eines 120 m2-Niedrigstenergie-Hauses oder einer -Etagenwohnung beträgt dann nur noch 30 W/m2 (3,6 kW Heizleistung) und der Jahreswärmebedarf bei 1933 Vollbenutzungsstunden nur noch 6960 kWh/a, der von der DAWP allein gedeckt werden könnte. Aus der Abluft lassen sich mindestens 50%, d.h. 1,8 kW zurückgewinnen und der Zuluft über einen Kreuzstrom-Wärmetauscher zuführen. Selbstverständlich erfordert das Niedrigst-Energiehaus mit kontrollierter Lüftung und Abluftwärme-Rückgewinnung erheblich höhere Investitionskosten als Niedrigenergiehäuser mit DAWP und Gas-Wandheiztherme.

Ammoniak statt FCKW und FKW oder Propan/Butan/Isobutan
Durch die Ozon- und Treibhaus-Problematik sind die FCKW-Sicherheitskältemittel zwischenzeitlich in Mißkredit geraten. Noch in den 60er und 70er Jahren drohte dem seit über 120 Jahren in der Kältetechnik wegen seiner hervorragenden thermodynamischen Eigenschaften eingesetzte Ammoniak in einigen Ländern ein Verbot. Dies hat sich geändert. In der letzten Fassung der Euronorm EN 378 "Kältenanlagen und Wärmepumpen - Sicherheitstechnische und umweltrelevante Anforderungen" wurde die zulässige Ammoniak-Füllmenge für eigensichere Klein-Kühlgeräte und -Wärmepumpen auf 1,5 kg festgelegt. Bereits eine Konzentration von nur 5 ppm* in der Luft wird vom Menschen wahrgenommen. Der zulässige MAK-Wert (Maximale Arbeitsplatz-Konzentration) beträgt 50 ppm. Ammoniak ist ein Naturprodukt mit einem "Ozon-Abbaupotential" Null und mit einem "Treibhauspotential" Null. Aus den oben genannten Gründen konnte das Ammoniak-Füllgewicht der DAWP ohne konstruktive Änderungen auf 1,5 kg erhöht und damit die Heizleistung bei gleichen Randbedingungen auf 3,6 kW verbessert werden.

Ammoniak entsteht in der Natur bei Fäulnisprozessen und wird ebenso natürlich wieder abgebaut. Ammoniak wird z.B. im Haushalt zu Reinigungszwecken als Salmiakgeist mit 25 Gewichtsprozenten Ammoniak verwendet, ebenso in der Medizin. Absorptions-Kühlaggregate für kleine Leistungen, die mit dem Arbeitsstoffpaar Ammoniak/Wasser und Wasserstoff oder Helium als druckausgleichendem Hilfsgas arbeiten, sind seit über 60 Jahren bekannt und fanden bzw. finden bisher praktisch ausschließlich bei Haushalt-Kühlschränken sowie bei Kühlgeräten im Camping- bzw. Caravan-Bereich sowie bei Hotel-Kühlschränken Verwendung. Die Beheizung erfolgt mit Netzstrom bzw. Batterie-Strom oder mit Flüssiggas, Erdgas oder Kerosin bzw. wahlweise auch mit zwei oder drei dieser Energien. Weltweit sind Millionen dieser Geräte in Betrieb und haben sich bestens bewährt, insbesondere wegen der Betriebssicherheit und Geräuschlosigkeit, da sie ohne bewegte, dem Verschleiß unterliegende Teile arbeiten. In der Großkälte sind Ammoniak-Anlagen mit 100 und mehr Tonnen Ammoniak üblich.

Hermetik-Aggregat der DAWP
Das Hermetik-Aggregat der DAWP wird im wesentlichen aus längsnahtgeschweißtem Rohr (ST. 37) hergestellt. Es arbeitet ohne mechanische Pumpen, Expansionsventile oder Drosseln. Die Regelung ist einfach, da die abgegebene Heizleistung bzw. Kühlleistung weitgehend proportional der zugeführten Heizleistung folgt. In den isolierten Verdampfer ist ein Wärmetauscher für den Sekundärkreislauf (Sole) integriert. Die abgekühlte Sole wird von einer kleinen Umwälzpumpe zum außenliegenden zweiten Wärmetauscher befördert, der von der Luft als Wärmequelle in freier Konvektion bei einer mittleren Temperatur-Differenz von 3 K beaufschlagt wird. Die Sekundärkreisläufe mit Sole ermöglichen eine Verwendung der DAWP zur Raumkühlung in Verbindung mit Umschalt-Dreiwege-Ventilen.
Das Abgas wird entweder durch die Außenwand oder in den Schornstein abgeführt. Ein Abgaswärmetauscher ermöglicht die Ausnutzung eines Teiles der Abgaswärme, so daß sich Heizzahlen von über 1,5 erzielen lassen. Der verwendete atmosphärische Brenner mit einem Verbrennungswirkungsgrad bei Nennwärmebelastung von 98% weist bereits günstige Werte für die Schadstoffemissionen aus. Die DAWP erfüllt die gültigen Sicherheitsnormen und Leistungsnormen (DIN 33830, Teil 1 bis 4/EN 378, Teil 1 bis 4/DIN8975, Teil 7/UVV/VBG 20).
Umwelt, Entsorgung, Recycling
Die CO2- und Schadstoff-Emissionen sind im Vergleich zu einer konventionellen Gasheizung entsprechend der Heizzahl von über 1,5 um ca. 33% niedriger. Im Vergleich zu Ölheizungen beträgt die CO2-Reduktion wegen des höheren Kohlenstoff-Anteils bei der Öl-Verbrennung im Vergleich zu Gas sogar 60%.
Für die Entsorgung des Hermetik-Aggregates der DAWP, insbesondere der chromathaltigen Ammoniak-Lösung, können die bereits seit mehreren Jahren für Absorber-Kühlschränke eingesetzten mobilen Entsorgungsgeräte verwendet werden. Die entleerten, aus Stahlrohr und Stahlblech hergestellten Aggregate können direkt dem Recycling-Prozeß zugeführt werden. Weder bei der Herstellung der DAWP noch in der Wärmedämmung findet FCKW Verwendung.
Verringerung des Primär-Energieverbrauchs und der Schadstoff-Emissionen (CO2, CO, NO, NOx)
Die Vergleichsrechnung der Fälle 1 bis 3 (s. separate Kästen) zeigt, daß bei einem Niedrig-Energiehaus mit 120 m2 Wohnfläche schon eine DAWP mit 3,6 kW in Verbindung mit einem Gas-Heizkessel oder einer Gas-Durchlauftherme 10 kW (ohne Brauchwassererwärmung) eine Verringerung des Gasverbrauchs und damit auch des CO2- und Schadstoff-Ausstoßes von über 30% erreicht. Der Wärmebedarf dieses Hauses beträgt bei -10°C Außentemperatur nur noch 6,4 kW entsprechen 53,3 W/m2, der Jahreswärmebedarf bei 1933 Vollbenutzungsstunden 12380 kWh/a, entsprechend 103 kWh/(m2 · a). Dieses Haus entspricht also bereits der Anfang 1995 in Kraft getretenen neuen Wärmeschutzverordnung.
[Zurück] [Übersicht] [www.ikz.de]
