IKZ-HAUSTECHNIK, Ausgabe 7/2000, Seite 30 ff.
HEIZUNGSTECHNIK
Sicherheitstechnische Ausrüstung geschlossener Heizungsanlagen
Dr.-Ing. Dietrich Schlapmann*)
Um eine Gefährdung durch unzulässig hohe Temperaturen und Drücke in Heizungsanlagen auszuschließen, müssen diese den Vorgaben der DIN 4751 Wasserheizungsanlagen Sicherheitstechnische Ausrüstung entsprechen. Im nachfolgenden Beitrag erläutert der Autor die wesentlichen Anforderungen dieser Norm an geschlossene Wasserheizungsanlagen.
In den drei Teilen der DIN 4751 werden Mindestanforderungen bezüglich der Temperatur- und der Druckabsicherung für folgende Anlagen gestellt:
- offene und geschlossene physikalisch abgesicherte Wärmeerzeugungsanlagen mit Vorlauftemperaturen bis 120°C (Teil 1),
- geschlossene, thermostatisch abgesicherte Wärmeerzeugungsanlagen mit Vorlauftemperaturen bis 120°C (Teil 2),
- geschlossene, thermostatisch abgesicherte Wärmeerzeugungsanlagen bis 50 kW Nennwärmeleistung mit Zwangsumlauf-Wärmeerzeugern und Vorlauftemperaturen bis 95°C (Teil 3).
Geschlossene Heizungsanlagen
Geschlossene, thermostatisch abgesicherte Heizungsanlagen nach DIN 4751 Teil 2 teilen sich auf in Warmwasserheizungen mit zulässigen Vorlauftemperaturen bis maximal 100°C und Heißwasserheizungen mit zulässigen Vorlauftemperaturen bis maximal 120°C. Die zulässige Vorlauftemperatur ist hierbei die Absicherungsgrenze durch den Sicherheitstemperaturbegrenzer (STB) und nicht die höchst mögliche Reglereinstellung. Grundvoraussetzung, das eine Anlage den Anforderungen der DIN 4751 entspricht, ist, dass der Wärmeerzeuger
- entsprechend den Anforderungen nach TRD 702 beschaffen, geprüft und mit der Bauartzulassungsnummer gekennzeichnet ist oder
- von einem Sachverständigen nach § 14 des Gerätesicherheitsgesetzes geprüft und abgenommen ist oder
- (für zulässige Vorlauftemperaturen bis 100°C) entsprechend der DIN 4702 beschaffen, geprüft und gekennzeichnet bzw. bei indirekter Beheizung entsprechend TRB 500 geprüft und gekennzeichnet ist oder
- (für zulässige Vorlauftemperaturen bis 100°C) einen Brauchbarkeitsnachweis durch eine allgemeine bauaufsichtliche Zulassung hat.
Tabelle 1: Einrichtungen gegen Überschreiten des zulässigen Drucks und der zulässigen Temperatur
Messgröße | Einrichtung | geschlossene Anlagen nach DIN 4751, Teil 2 | |
Art | Einbauort | ||
Betriebsdruck | Manometer | WE | ja |
Wasserstand | Wassermangel- | WE, Vorlauf | ja > 350 kW2) |
Vorlauf- | Kesselthermometer | WE | Ja |
1) Druckbegrenzer ist auch erforderlich bei einer Druckabsicherung über 3 bar.
2) Unter 350 kW kann auch auf andere Weise sichergestellt werden, dass eine unzulässige Erwärmung bei Wassermangel nicht auftreten kann.
3) Nur indirekt beheizte Wärmeerzeuger benötigen unter Umständen einen STW.
WE = Wärmeerzeuger
Sicherheitseinrichtungen
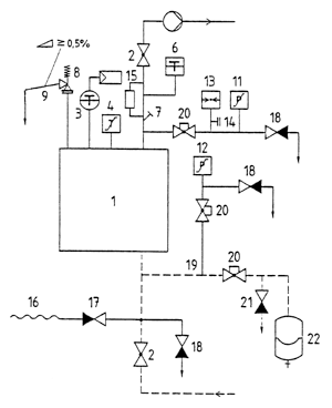
Die geforderten Sicherheitseinrichtungen gegen Druck- und Temperaturüberschreitung sowie Wassermangel sind in Tabelle 1 zusammengefasst. Die Maximalausrüstung einer Einkesselanlage mit Membranausdehnungsgefäß zeigt Bild 1. Jeder Wärmeerzeuger muss am Wasserraum oder in direkter Nähe zum Vorlauf eine Druckanzeigeeinrichtung und eine Temperaturmesseinrichtung haben. Gegen Überschreiten des zulässigen Betriebsdruckes muss jeder Wärmeerzeuger mit einem Sicherheitsventil ausgerüstet sein. Maximal dürfen drei Sicherheitsventile pro Wärmeerzeuger verwendet werden. Sie sind am höchsten Punkt des Wärmeerzeugers oder in seiner unmittelbaren Nähe an der Vorlaufleitung anzubringen. Jedes Sicherheitsventil muss senkrecht eingebaut sein, eine eigene, steigend verlaufende Zuleitung mit max. 1 m Länge und eine eigene Ausblaseleitung besitzen. Abweichend hiervon, darf das Sicherheitsventil in einer anderen Lage eingebaut werden, wenn eine Bauteilprüfung dies zulässt. Die Leitungen zum und vom Sicherheitsventil dürfen nicht absperrbar sein und keine Schmutzfänger, Formstücke und dergleichen enthalten, die zur Verengung des lichten Querschnittes führen können. Rohrbögen sind, in der Mittellinie des Rohres gemessen, mit einem Radius R ~ 1,5 x d (d = Rohrinnendurchmesser) auszuführen. Die Ausblaseleitung muß mit Gefälle verlegt sein, sodass sich in ihr kein Wasser ansammeln und sie nicht einfrieren kann. Die Mündung der Ausblaseleitung muss so angeordnet werden, dass aus dem Sicherheitsventil ausströmender Dampf und Heizungswasser gefahrlos und beobachtbar abgeleitet werden können. Sie muss mindestens in der Größe des Sicherheitsventil-Austrittsquerschnittes ausgeführt werden.
| Bild 1: Sicherheitstechnische Ausrüstung einer Einkesselanlage mit Membran-Druckausdehnungsgefäß. |
Bei Wärmeerzeugern mit einer Nennwärmeleistung von mehr als 350 kW muss in unmittelbarer Nähe jedes Sicherheitsventiles ein Entspannungstopf angeordnet werden. Die Mündung dieser Ausblaseleitung muss im Freien liegen. Auf den Einbau von Entspannungstöpfen kann bei Warmwasserheizungen, also bei einer Temperaturabsicherung bis maximal 100°C verzichtet werden, wenn je Wärmeerzeuger ein weiterer Sicherheitstemperaturbegrenzer bzw. ein zusätzlicher Druckbegrenzer eingebaut werden.
Jeder Wärmeerzeuger, der über 3 bar abgesichert ist oder mehr als 350 kW Nennwärmeleistung hat, ist weiterhin mit einem Druckbegrenzer auszurüsten. Dieser muss die Beheizung bzw. Brennstoffzufuhr bei unzulässiger Druckerhöhung im Wärmeerzeuger sowie bei Unterbrechung seiner Hilfsenergie unverzüglich abschalten und gegen selbsttätiges Wiedereinschalten verriegeln. Druckbegrenzer sind so einzustellen, dass sie ansprechen, bevor die Sicherheitsventile öffnen.
Zur Temperaturabsicherung ist jeder Wärmeerzeuger mit einem Temperaturregler und einem Sicherheitstemperaturbegrenzer (STB) auszurüsten. Der STB muss beim Ansprechen die Beheizung bzw. Brennstoffzufuhr ohne Verzögerung abschalten und gegen selbsttätiges Wiedereinschalten verriegeln. Er darf nur mit Werkzeug entriegelt werden können und nicht höher als auf die zulässige Vorlauftemperatur des Wärmeerzeugers einstellbar sein. Jeder Wärmeerzeuger ist außerdem zum Schutz gegen unzulässige Erwärmung durch Beheizung bei Wassermangel oder ungenügender Strömung des Heizungswassers mit einer bauteilgeprüften Wassermangelsicherung auszurüsten. Sie muss bei vorgenannten Unregelmäßigkeiten die Beheizung bzw. Brennstoffzufuhr unverzüglich abschalten und gegen selbsttätiges Wiedereinschalten verriegeln.
Bei Wärmeerzeugern bis 350 kW kann auf eine Wassermangelsicherung verzichtet werden, soweit sichergestellt ist, dass eine unzulässige Erwärmung bei Wassermangel nicht auftreten kann. Dies kann durch einen Mindestdruckbegrenzer, Strömungswächter oder sonstige vom Kesselhersteller im Rahmen der Typenprüfung nachgewiesene Maßnahme erfolgen.
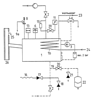
Festbrennstoffkessel
Bis 100 kW Nennwärmeleistung muss der Festbrennstoffkessel eine thermische Ablaufsicherung aufweisen, die als Sicherheitstemperaturbegrenzer gilt und als solche geprüft ist. Außerdem muss der Heizkessel einen Verbrennungsluftregler besitzen, der als Kesseltemperaturregler gilt und als solcher geprüft ist. Ferner muss im Abgasweg eine Nebenluftvorrichtung vorhanden sein (alternativ ist auch ein geregelter Saugzugventilator möglich).
Bei über 100 kW Nennleistung muss der Wärmeerzeuger anstatt der thermischen Ablaufsicherung einen thermostatisch gesteuerten Sicherheitswärmeverbraucher besitzen, der auch bei Stromausfall die überschüssige Wärme sicher abführt. Die sicherheitstechnische Ausrüstung einer Festbrennstoff-Heizkesselanlage zeigt Bild 2.
| Bild 2: Sicherheitstechnische Ausrüstung einer Heizungsanlage bei Beheizung mit festen Brennstoffen. |
Einrichtungen zum Ausgleich der Wasservolumenänderung
Jeder Wärmeerzeuger muss durch mindestens eine Ausdehnungsleitung mit einem oder mehreren Ausdehnungsgefäßen verbunden sein. Mehrere Wärmeerzeuger einer Wärmeerzeugungsanlage können gemeinsame Ausdehnungsgefäße haben. Folgende Ausdehnungsgefäße zur Druckhaltung können angewandt werden
- Membran-Druckausdehnungsgefäße (MAG) mit aufgebrachtem Gaspolster,
- geschlossene Ausdehnungsgefäße (GAG) mit Druckregler und Druckerzeuger,
- drucklose Auffangbehälter (DAG) mit Druckregelung und Druckhaltepumpe,
- geschlossene Ausdehnungsgefäße (OAG) mit Gasdruck-Volumenstromregelung über eine Gasdruckanlage (z.B. Stickstoffflaschen).
Ausdehnungsgefäße müssen mindestens das Ausdehnungsvolumen des Heizungswassers der zugehörigen Heizungsanlage einschließlich der Wasservorlage nach DIN 4807 Teil 2, aufnehmen können und sind nach vorgenannter Norm zu berechnen. Der Wasserraum von Ausdehnungsgefäßen muss über eine Entleerungseinrichtung entleerbar sein. Alle Ausdehnungsgefäße sind gegenüber der Heizungsanlage absperrbar anzuordnen und müssen ausreichend gegen unbeabsichtigtes Schließen gesichert sein. Dies kann z.B. durch Kappenventile erfolgen. Zusätzlich ist zu beachten, dass Ausdehnungsgefäße mit Membran so angeordnet sein müssen, dass die nach DIN 4807 Teil 3 geforderte maximale Dauertemperatur von höchstens 70°C nicht oder nur kurzzeitig überschritten werden kann. Die Installation soll daher vorzugsweise im Rücklauf vorgenommen werden.
Legende zu den Bildern 1 und 2
1 Wärmeerzeuger, 1b Sicherheitswärmeverbraucher, 2 Absperrarmatur, 3 Temperaturregler, 4a Thermische Ablaufsicherung mit Sicherheitstemperaturbegrenzung, 6 Temperaturmessgerät, 8 Sicherheitsventil, 9a Ausblasleitung vom Sicherheitsventil, 11 Druckbegrenzer max., 13 Druckmessgerät, 15 Wassermangelsicherung, 16 Schlauchleitung, 17 Durchgangsventil mit Rückflussverhinderer, 18 Entleerungsventil, 19 Ausdehnungsleitung, 20 Absperreinrichtung gegen unbeabsichtigtes Schließen gesichert (z.B. Kappenventil mit Draht-Plombe), 21 Entleerungsventil vor Membran-Druckausdehnungsgefäßen (MAG), 22 Membran-Druckausdehnungsgefä , 23 Warmwasserversorgung, 24 Kaltwasserzulaufleitung (Zulaufdruck mind. 2,0 bar), 25 Nebenlufteinrichtung, 26 Schornstein
*) Dr.-Ing. Dietrich Schlapmann ist Mitarbeiter der Buderus Heiztechnik GmbH, Lollar
[Zurück] [Übersicht] [www.ikz.de]

