125 Jahre IKZ-HAUSTECHNIK, Ausgabe 23/1997, Seite 40 f.
REPORT
Technik in der Anwendung
Praktischer Leistungswettbewerb der Handwerksjugend in NRW
Sieben Stunden SHK-Power waren angesagt, als die Gas-Wasser und Heizungsfreaks in der überbetrieblichen Ausbildungswerkstatt ihre "Junggesellenschaft" unter Aufsicht von fünf Prüfungsmeistern unter Beweis stellten.
Freiwilligkeit und Leistungswille waren hier das Motto und so kamen von dreizehn Spitzenreitern der Kammerbezirke neun zur Ausscheidung der Landessieger nach Köln, um in der Ausbildungswerkstatt der Innung Köln, Am Vorgebirgstor, ihr Werk beginnen zu können.
| Alexander Sieben schweißt die schw. Muffe für das 1/2" Thermometer gekonnt an das 200 mm lange 1" Rohrstück, gelernt ist gelernt. |
Unter der Einweisung von "Prüfungsmeister" Helmut Pohl und mit Unterstützung der "Altmeister" Wolfgang Contzen, Karl-Otto Agethen, Peter Seven sowie Werkstattlehrer Anton Kern, machten sich fünf Gas- und Wasserinstallateure und vier Zentralheizungs- und Lüftungsbauer an die handwerkliche Umsetzung der Prüfungsvorgaben.
Handwerksleistung
Diese Junggesellen hatten bereits qualifizierte Leistungen erbracht, denn die Vorgabe lautete, mindestens "gut" oder "sehr gut" in der Gesellenprüfung. Dann folgte ein Ausscheidungswettbewerb auf Kammerebene. Wer beim Landesentscheid antrat, hatte sich in NRW immerhin gegen einen Prüfungsjahrgang mit nahezu 2800 Auszubildenden durchgesetzt.
| Konzentration beim Schweißen eines R 1" Abzweigs durch Markus Steinrücke. |
Immer wieder wird von unqualifizierten Handwerkern, schlechter Ausbildung und einer "0-Bock" Generation gesprochen, diese jungen Männer bewiesen das Gegenteil. Handwerk hat nicht nur Tradition, sondern auch eine qualifizierte Ausbildung und mit moderner Technik wird fachliche Leistung erbracht.
| Er hatte keine Zeit für den Blick in die Kamera, denn Stephan Blißenbach war wohl der schnellste Landessieger seit langem. Er unterbot die Richtzeit um mehr als eine Stunde und lieferte eine präzise Arbeit ab. |
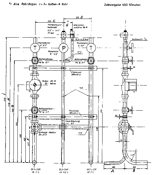
Konzentriert, gut gerüstet und in SHK-Kleidung montierten sie die Minianlagen auf das Prüfungsbrett. Maßgenaue Verlegung der Rohre, optisch ansprechende Konstruktion und präzis angewandte Technik, waren ihre Vorgaben, der sie weitestgehend auch entsprachen.
Prüfungsstreß war sicherlich bei dem ein oder anderen zu spüren, aber das Ziel wurde erreicht und eine "insgesamt gute Leistungsprüfung," so der Prüfungsvorsitzende Pohl, wurde abgelegt.
| So wird man dritter Landessieger, gekonnte Arbeit auch bei Stefan Krause. |
Resultate
Knapp zu ging es bei der Bewertung der Sanitärarbeiten, die im Gesamtergebnis zugunsten von Stephan Blißenbach, Köln, Fa. Wilfried Zichel, errechnet wurde. Anzumerken ist sicherlich, daß der Landessieger etwa eine Stunde vor seinen Mitbewerbern den Arbeitsplatz verließ und seine Aufgabenstellung erfolgreich abgeschlossen hatte. Als zweiter Landessieger wurde in dieser knappen Entscheidung Martin Wieskus, Coesfeld, Fa. Lensing GmbH & Co. KG, ermittelt. Dritter Landessieger wurde Stefan Krause, Ratingen, Fa. Cremer GmbH, Heiligenhaus, dessen Arbeit kaum den vorgenannten nachstand. Der Wettbewerb wurde letztendlich durch die Bewertung der Maßhaltigkeit und der Biegearbeit entschieden. Sven Stoltze und Harald Enste belegten die weiteren Plätze.
| Es ging bei der Entscheidung eng zu, daher mußte gewissenhaft bewertet und gemessen werden (v.l.n.r.) Anton Kern, Peter Seven und Helmut Pohl. |
Unter den vier zum Wettbewerb angetretenen Heizungsbauern war die Entscheidung eindeutiger und so konnte Alexander Sieben, Titz, Forschungszentrum Jülich GmbH, den Landessieg für sich entscheiden. Frank Kleere, Anröchte, Fa. Hans Scheffel, Lippstadt, wurde zweiter Landessieger und den dritten Platz belegte Andreas Glose, Nottuln, Fa. Wilh. Benning. Markus Steinrücke mußte mit Rang vier vorlieb nehmen.
Im Gewerk der Klempner wurde der Wettbewerb im Ausbildungszentrum in Münster durchgeführt und dort ermittelten die Prüfer als Landessieger NRW Markus Stukemeier, Rietberg, Fa. Dresen, Rheda-Wiedenbrück.

Zentralheizungs- und Lüftungsbauer | ||
ZVSHK | Praktischer Leistungswettbewerb | 1997 |
Kachelofen- und Luftheizungsbauer als auch Kupferschmiede haben keine Teilnehmer zum Landeswettbewerb entsandt.
Diese Wettbewerbe zeigten einmal mehr, daß es sich lohnt, im Handwerk eine Ausbildung abzuschließen, denn Präzision, Teamarbeit, Technisches Know-how, theoretisches Wissen, Kreativität als auch Eigenverantwortlichkeit sind die Bausteine, auf die sich fachliche Leistung und ein sicherer Arbeitsplatz aufbauen. Qualifikation und Fortbildung führen zu zufriedenen Kunden, und dann wird es nicht heißen können, "wen haben Sie mir denn da geschickt".
[Zurück] [Übersicht] [www.ikz.de]




